抗生素廢水怎么處理,抗生素污水處理工藝流程
文章出處:http://www.zzjwbz.com/ 人氣:發表時間:2019-06-04 21:07
針對抗生素廢水處理難度大、處理設備投資大、工藝相對復雜、運行成本高等問題,進行總結,以期達到拋磚引玉的效果。
1污水處理工程簡介
根據工廠生產工藝和水質的特點,對各單位的污水進行了認真的分析和計算。為了生化處理系統的順利運行,減少資金投入,本設計采用以下預處理措施: ( 1 )絲裂霉素污水采用臭氧氧化法預處理,打破抗生素的環基質結構。( 2 )生物水解工藝預處理混合污水減少了鋼制厭氧反應器的體積,減少了基礎設施投資。
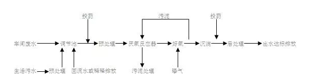
2抗生素污水處理工藝流程

絲裂霉素車間的污水泵入已建阿霉素污水處理站的臭氧氧化塔進行處理。處理后的污水和妥布霉素等車間污水一起流入污水收集池,平均每月1.2批。每批28t發酵倒罐液從工藝物料泵送到設置在集水罐***部的倒罐貯液罐。自然沉淀后的上清液緩慢加入污水收集池。沉淀物被泵送到污泥濃縮塔,然后通過高速離心分離器進行處理。泥餅可作為配合飼料或農用肥料循環使用,濾液返回污水收集池由于各車間污水排放不均勻,潛水污水泵的啟停只能由集水坑中的高低水位控制(即水位高時啟動,水位低時停止)。污水調節池的容積設計為一天的水量,便于水質均勻化。
污水調節池的污水流入該池下方的生物水解反應池。半軟組合填料安裝在該罐中。在厭氧菌的作用下,更復雜的有機物可以分解成小分子化合物。生物水解反應池處理后的污水通過污水泵均勻送入旋流浮動厭氧反應器進行處理。厭氧反應器出水自動流入菌液分離池、預曝氣池、生物接觸氧化池和氣浮凈水器進行處理。為了控制生物接觸氧化池的進水濃度,確保處理后的污水達到排放標準,本設計專門設置了清水收集池,并將清水泵送到預曝氣池。
污水調節池的污水流入該池下方的生物水解反應池。半軟組合填料安裝在該罐中。在厭氧菌的作用下,更復雜的有機物可以分解成小分子化合物。生物水解反應池處理后的污水通過污水泵均勻送入旋流浮動厭氧反應器進行處理。厭氧反應器出水自動流入菌液分離池、預曝氣池、生物接觸氧化池和氣浮凈水器進行處理。為了控制生物接觸氧化池的進水濃度,確保處理后的污水達到排放標準,本設計專門設置了清水收集池,并將清水泵送到預曝氣池。

為使厭氧反應器工作效率較佳和穩定,本設計在水解反應池的進口處設有蒸汽加溫措施,溫度自動控制在35±3℃,并還設有溫度指示和報警裝置。
生化處理的沉淀污泥和氣浮凈水器的浮渣均經高速離心機處理后運出作農肥。
厭氧處理所產生的沼氣,根據有關資料計算,每天約1025m3,本設計設有200m3氣柜1臺,經水封罐后,送到鍋爐房作輔助燃料之用。
3主要處理構筑物和設備設計參數
3.1生物水解反應池
為使池中有較高的厭氧微生物存在,以將進水中顆粒物質和膠體物質迅速截留和吸附,在此池中放置了半軟性組合填料。污水停留時間為8h。
3.2旋流式浮騰厭氧反應器
該設備是我公司研發的***產品。設備采用水輪式可調布水器布水,反應器內設有可靠的三相分離器、浮動生化填料和浮渣排放口,使反應器中的污水、污泥和浮動填料充分流化,促進有機物和微生物的接觸,縮短系統啟動時間,提高污水消化效率。具有結構合理,占地面積小,操作簡便,對污水濃度變化適應性強的特點,是一種高效、節能、高濃度的有機污水厭氧生化處理設備。考慮到本廠污水的復雜性,本設備的污水總停留時間為2.7d,CODCr容積負荷為3.32kgCODCr/(m3.d)。

3.3生物接觸氧化池
為了使池中有較高的好氧活性污泥濃度,并使之去除CODCr效果穩定,在此池中放置彈性立體填料。本池采用二段法,一段接觸氧化池與二段接觸氧化池容積之比為2.5∶1,總停留時間為17.85h,CODCr容積負荷為1.5kgCODCr/(m3.d)。
3.4氣浮凈水器
本設計選用組合式氣浮凈水設備,由混合反應部分、氣浮分離部分(含清水箱)、溶氣水制備系統、刮渣部分、電控部分組成。該設備為鋼結構,外形尺寸為:L×B×H=3.5m×2.55m×2.4m,處理污水量為15m3/h。實際廠方購買了1臺處理污水量為10m3/h的氣浮設備。
本項目采用厭氧-好氧-氣浮工藝處理生化制藥抗生素廢水,是成熟高效處理單元的合理組合。經過近一年半的運行,證明該廢水處理工藝抗震、操作簡單、運行穩定。厭氧反應器CODCr去除率為0.7511~0.7981;生物接觸氧化池CODCr去除率為0.753~0.792;氣浮凈水器CODCr去除率為0.41~0.469;整個處理流程CODCr總去除率為0.967~0.973。處理后污水的CODCr和酸堿度符合《污水綜合排放標準》中生化制藥新擴充和修改的二級標準。
如果您有污水需要處理,可以聯系我們,我公司生產各種污水處理設備,可以根據您的要求加工定做,設計污水處理方案 ,歡迎新老用戶前來洽談換合作。
如果您有污水需要處理,可以聯系我們,我公司生產各種污水處理設備,可以根據您的要求加工定做,設計污水處理方案 ,歡迎新老用戶前來洽談換合作。
同類文章排行
- 再生塑料清洗污水怎么處理
- 蘭美拉斜板沉淀池工作原理
- 生活污水處理設備重慶廠家帆盾達標
- 學校食堂泔水處理方法
- 電子廠半導體廢水處理工藝流程
- 自來水廠生活飲用水一體化凈水設備工藝原理
- 纖維轉盤過濾器工作原理
- 含尿素污水怎么處理,尿素污水處理工藝流程
- 研磨拋光廢水處理工藝流程
- 硫酸鎂廢水怎樣處理,硫酸鎂廢水處理方法